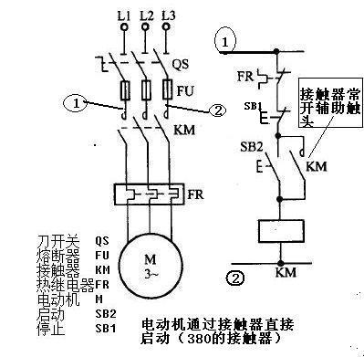
电流接触器的按纽接法,(380和220)电动机通过接触器直接启动(交流接触器的自锁接法)

电流接触器是个很有意思的东西, 如果他的控制线圈是380的,那么他是火线进,另一根火线出,就是控制线圈的端子A1连接B相(或者上图中的①),另一边是 A相电(或者上图中的②)—停止按纽—启动按纽— 控制线圈端子A2 用一根线串起来,(然后在启动按纽两侧拉出2根线来.分别接接触器的2个常开接头)如图 注:都是单股铜线

而在220的接触器中,线圈的2个端子就简单, 火线进,零线出, 把(三相电中的B相)改为零线或者地线就可以了
不要问我,为什么380的线圈火线进,火线出,为什么不接火, 我不电工,我不知道,但是3个师傅都是这么接的,没错
至于输入和输出怎么接 ,不用我教你了吧
交流接触器的自锁 就是第2张图,按下启动按钮,接触器线圈带电,KM常开变成闭合状态, 启动按钮复位后,KM常开接头依然是闭合状态....直到按下停止按钮.线圈断电.“KM常开”才会断开.......
